引言/導讀
國網河北電力以“基于5G的配電網繼電保護示范工程”為突破口,廣泛對接設備供應商以及5G網絡運營商等產研單位,深度分析繼電保護和5G通信技術的高度融合可行性,結合雄安電網過渡期間對繼電保護技術靈活多變的需求,加速配電網繼電保護無線化、數字化、智能化創新升級,為5G源荷差動和自愈技術的推廣應用打造雄安“樣板間”。
“基于5G的配電網繼電保護應用研究測試床”主要是拓展5G通信技術在繼電保護領域的應用,實現面向分布式源荷“即插即用”的自適應差動保護、多電壓等級配電網協同高速自愈控制、面向配電網二次設備的實時在線監控和面向配電網二次作業的移動智能運維。
關鍵詞
5G專網、網絡切片、繼電保護
發起公司和主要聯系人聯系方式
中國聯合網絡通信有限公司河北省分公司,王世如,18603210019
聯通雄安產業互聯網有限公司,張湘雨,18617968889
聯通雄安產業互聯網有限公司,徐志國,18531107010
合作公司
國網河北電力有限公司,耿少博,17703217900
華為技術有限公司,管波,18633010666
測試床項目目標和概述
“基于5G的配電網繼電保護應用研究”主要拓展5G通信技術在繼電保護領域的應用,實現面向分布式源荷“即插即用”的自適應差動保護、多電壓等級配電網協同高速自愈控制、面向配電網二次設備的實時在線監控和面向配電網二次作業的移動智能運維。
(1)研究面向分布式源荷“即插即用”的自適應差動保護
研究基于5G的配電網雙端、多端差動和自適應差動通道組網技術,突破5G通信背景下繼電保護信息交互、同步、加密技術瓶頸,實現基于5G的配電網高魯棒性保護技術。
(2)研究多電壓等級配電網協同高速自愈控制
研究基于5G的高可靠性配電網分布式拓撲識別和高速自愈技術,突破多電壓等級電網逐級配合自愈控制技術瓶頸,實現適應雙花瓣、雙環、單環、鏈式等接線形式的供電高速自恢復。
(3)研究面向配電網二次設備的實時在線監控
研究基于5G的配電網高集成化設備二次信息在線監控技術,破解配電網實時監視控制通信條件技術與經濟兼顧難題,實現雄安新區配電網的二次設備在線監控。
(4)研究面向配電網二次作業的移動智能運維
研究基于5G技術的移動式二次系統數字化驗收和可視化運維技術,突破高數據密度、高關聯性三維移動作業支撐技術瓶頸,實現基于5G的配電網二次運維工單化、移動化、智能化。
測試床方案架構
測試床應用場景
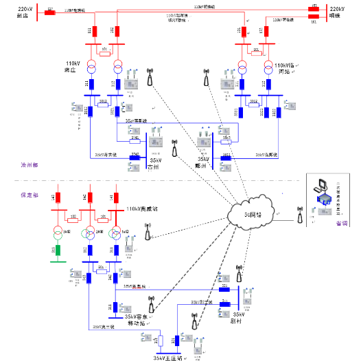
雄安新區110kV蔣莊、110kV臨河、110kV奧威變電站和35kV鄚州、35kV古州、35kV劇村、35kV王莊變電站以及35kV容東移動站新配置5G差動保護及自愈設備,實現基于5G通信的35kV線路(兩端、三端)差動保護,實現110kV臨河站、蔣莊站和奧威站站域備自投、基于5G通信的35kV劇村站和王莊站區域備自投功能以及高低壓不同等級的變電站之間上下級備自投協同優化功能。同時部署主站端在線監測系統,實現智能故障分析等高級功能。
測試床架構
工程系統架構如下圖所示:
圖:工程系統架構
各變電站的線路差動保護裝置需要接對時信號,實現基于5G通信的差動保護采樣數據同步。主要實現以下差動保護功能:
1)實現35kV蔣古線兩側差動保護功能。
2)實現35kV蔣鄚線(T接)三側差動保護功能。
3)實現35kV臨鄚線兩側差動保護功能。
4)實現35kV奧劇線(T接)三側差動保護功能。
5)實現35kV奧王線兩側差動保護功能。
6)實現35kV劇王線兩側差動保護功能。
方案重點技術
(1)數據同步技術
光纖差動保護采用專用光纖或復用2M光纖通道,路由相同且收發延時一致,采用乒乓法原理進行數據同步,不依賴外部時鐘同步。而5G差動保護采用5G網絡,通道延遲抖動較大,傳輸延時不固定,上下行通道延時不一致,需要采用類似變電站內組網SV采用的基于對時同步下的數據傳輸和采樣插值同步方案。當前階段,5G無線終端CPE不支持對時輸出,只能采用外部時鐘同步,通過外部授時系統(北斗和GPS授時)實現數據同步,配置如圖5-1所示。
圖:基于5G通信的配電網線路差動保護配置
(2)省流量技術
當配網線路發生故障時,由于不涉及電網穩定問題,配網線路差動保護沒必要像主網那樣嚴格要求差動保護在30ms內動作出口。考慮到配網過流保護時間定值級差不小于0.3s,綜合權衡5G通信流量收費和保護動作速度,配網5G差動保護完全可以采用省流量模式,只要保證差動保護在0.2s內隔離故障即可。
試點工程的省流量技術的方案是由電流突變量元件、過流元件、零序元件等組成故障識別模塊,判斷是否發生了故障。在沒有發生故障時,采用1秒一次的握手報文,傳輸一些與保護有關的開關量信號,同時用于檢測5G網絡通斷狀態并及時報警。當發生故障時,故障識別模塊一旦檢測到故障,則開始傳輸高流量的模擬量采樣數據,并進行差動計算。與正常傳輸模式相比,省流量模式在動作時間上會稍慢上幾個ms,這個多出來的延遲就是從故障發生到保護故障識別模塊判斷出故障之間的間隔。
在省流量模式下,如果一個月不發生故障,則流量可以控制在1G以下,月通信費用非常低。采用省流量模式后,如果發生一次故障按照10s整組來算,流量消耗在5MB左右。即使一個月有多次故障,消耗的流量也很有限。
(3)基于5G通信的備自投技術
功能描述 | 說明 |
110kV備自投方式1 | 高電源1主供,當電源1失電時,自投電源2 |
110kV備自投方式2 | 高電源2主供,當電源2失電時,自投電源1 |
110kV備自投方式3 | 高電源1、2分別主供,當電源1失電時,自投內橋 |
110kV備自投方式4 | 高電源1、2分別主供,當電源2失電時,自投內橋 |
35kV備自投方式1 | 中電源1主供,當電源1失電時,自投電源2 |
35kV備自投方式2 | 中電源2主供,當電源2失電時,自投電源1 |
35kV備自投方式3 | 中電源1、2分別主供,當電源1失電時,自投分段 |
35kV備自投方式4 | 中電源1、2分別主供,當電源2失電時,自投分段 |
(4)基于5G通信的差動保護技術
突破5G通信背景下繼電保護信息交互、同步技術瓶頸,開發基于5G通信模式的差動保護功能,縱聯差動線路保護采樣數據發送至對側,站內CPE終端通過無線網絡和附近5G基站進行信息交互,而5G基站數據同在核心網傳輸,通過核心網—5G基站—CPE終端的網絡傳輸方式完成縱聯差動保護端到端、多端數據交互,實現故障快速切除。 (5)基于5G通信的多電壓等級配電網協同高速自愈技術
(5)基于5G通信的多電壓等級配電網協同高速自愈技術
在物理層上以現有硬件平臺為基礎,增加5G信號接收模塊,裝置與模塊之間采用串口或網線連接;在規約層采用符合IEC61850標準的R-SV、R-GOOSE協議或TCP/IP協議傳輸電氣量采樣計算值數據,實現基于5G通信的線路差動保護和多電壓等級協同的高速自愈。
(6)面向對象實時數據庫技術
采用了自主研發的面向對象實時數據庫,滿足了電力系統模型描述要求,在數據庫中不僅描述了設備屬性,還描述了電力系統對象之間的關系。實時數據庫達到了內存級的訪問效率;實時數據庫提供了方便擴容和擴展工具,可以滿足未來應用功能不斷擴展的需要,用戶可以完成應用模型升級,增加自己開發的新功能;能夠自動完成各個節點間的數據同步
(7)在線應用擴展技術
各應用按照分布式建模,每個應用都是由各自的數據庫、畫面和應用程序組成,可不依賴于其它應用而獨立運行。系統提供配置管理中心,只要具備權限,在任意節點可以在線配置各種應用,包括應用的進程、數據庫等。
(8)分布式應用技術
采用分布式應用設計,應用由數據庫和程序組成,由數據庫主本同步系統所有部署該應用的節點,當數據庫主本故障或者程序故障時,其中一個備用節點會立刻上升為值班節點,這樣即使系統只剩下一個節點在運行,都能保證應用正常工作。
(9)多機協同運行技術
應用可以根據需要自由分布到各個計算機節點。通過分布在各個節點的應用數據庫版本校核機制,實現各個節點和值班機的自動同步,徹底解決了分布式系統數據不一致問題。多臺服務器工作時,任意一臺服務器故障,應用功能會自動轉移到其他服務器,整個系統功能不受影響,大大提高了系統的運行可靠性。
(10)一體化維護技術
變電站模型與子站一體化維護。采用南網103規約,子站建立一、二次設備模型,前置機通過通訊直接從子站召喚并自動建立相關模型。子站模型改變后,僅需進行簡單的召喚操作即可。
電網廠站圖形畫面與EMS一體化維護。采用FTP自動更新EMS系統提供的畫面,畫面采用SVG標準格式;實現了SVG畫面中的一次設備與子站模型中的一次設備自動和手動匹配,匹配信息自動用于更新操作中。裝置圖形模板技術實現了裝置畫面的免維護。召喚并導入模型、召喚并導入SVG圖等幾步操作就可以完成所有維護工作,既方便、又快速準確。
(11)5G關鍵技術及全新網絡架構概述
傳統移動通信升級換代以多址技術為主線,5G技術創新來源將更豐富:5G系統將會構建在以大規模天線、先進編碼、新型多址、新型多載波、新型網絡架構等為核心的技術體系之上,全面滿足2020年及未來的5G技術需求,下圖展示了5G無線幾大關鍵技術及全新的網絡架構。架構的角度看,4G的架構是扁平化的,每一層都是固定的。MIMO主要是2T2R或4T4R。5G架構可以根據網絡需要進行分布式或集中式部署。MIMO主要為MassiveMIMO64T64R和32T32R。5G網絡切片(NetworkSlicing)是指在同一網絡基礎設施上,將5GSA架構的物理網絡劃分為多個端到端、虛擬的、隔離的(物理隔離/邏輯隔離)、按需定制的專用邏輯網絡,每個虛擬網絡具備不同的功能特點,以滿足電力對網絡能力的不同要求(時延、帶寬、連接數等)。


方案創新性及先進性
創新性:
(1)針對5G通信延時及抖動相較于光纖通信要遜色的缺點,提出擴大差動保護采樣緩存區及采樣數據同步的方法。采樣緩存區存儲數據的大小可根據實測5G通道的最大延時設置值來自動調整,當經最大延時設置值后還未收到對側采樣值傳輸報文時,會產生通道超時報警。采用GPS或北斗授時,對采樣值傳輸報文標記絕對時標及采樣序號,從而實現差動保護所需采樣數據的同步。
(2)針對5G通信丟包率要比光纖通信高的問題,提出采樣值數據冗余發送的方案,避免由于通信丟包導致的差動保護閉鎖。
(3)基于5G通信實現了同一電壓等級的手拉手串供變電站之間的區域備自投功能,解決了就地備自投無法實現遠方自投功能的問題。
(4)基于5G通信實現了不同電壓等級的上下級變電站之間的上下級備自投優化配合關系,下級備自投動作時間定值在不考慮跟上級配合的情況下可以實現自動配合,確保上級備自投動作時下級備自投不會越級動作,而且在上級備自投動作不成功的情況下能夠加速下級備自投動作,從而縮短下級變電站失電的時間。
(5)基于5G通信的保信系統,通過把保信子站配置到調度端,節約了常規通信模式下的保信子站裝置數量。
先進性:
(1)國內首個SA架構電力示范工程的5G環境部署應用
部署搭建國內首個SA模式電力工程網絡,研發完成5G差動保護及自愈系統,在雄安電網2個110千伏變電站供電區完成實用化調試部署。
(2)國內首次面向分布式源荷“即插即用”的自適應差動保護示范應用
完成基于5G的配電網雙端、多端自適應差動保護技術研究,在國內首次實現基于5G的開放型配電網二次免改造源荷接入示范應用,契合能源互聯網多能互補發展特征,有效支撐源網荷儲協調互動,滿足配電網對靈活多變的保護技術需求,節約投資40%,效率提升70%以上。
(3)國內首次實現跨多電壓等級高速協同自愈控制示范應用
完成基于5G的配電網分布式自愈高速配合技術研究,在國內首次部署適應110千伏至10千伏電網各種接線形式的高速自愈系統,契合能源互聯網泛在互聯發展特征,大幅提升各級電網安全保障協同能力,供電恢復時間縮短至1s。
測試床預期成果
測試床的預期可量化實施結果
基于5G通信的自愈功能:
(1)滄州部分四個站自愈功能
110kV蔣莊站站域備自投,包含了110kV側備自投(兩進線開關互投以及橋開關自投)和35kV側備自投(兩變中開關互投以及分段開關自投),本站的110kV側橋開關自投和35kV側分段自投存在優化配合關系。
110kV臨河站站域備自投,包含了110kV側備自投(兩進線開關互投以及橋開關自投)和35kV側備自投(兩變中開關互投以及分段開關自投),本站的110kV側橋開關自投和35kV側分段自投存在優化配合關系。
35kV古州站的備自投,實現35kV側兩條進線互為備投功能。
35kV鄚州站的備自投,實現35kV側兩條進線互為備投功能。
滄州地區工程基于5G通信主要實現上下級備自投動作時間的優化配合關系,110kV蔣莊站備自投與35kV古州站備自投有優化配合關系;110kV蔣莊站備自投、110kV臨河站備自投分別與35kV鄚州站備自投有優化配合關系。
(2)保定部分四個站自愈功能
110kV奧威站站域備自投(從原有過程層網絡獲取GOOSE開入和SV輸入,常規出口),包含了110kV側備自投(三進線的擴大內橋主接線)和35kV側備自投(兩變中開關互投以及分段開關自投),本站的110kV側橋開關自投和35kV側分段自投存在優化配合關系。
35kV劇村站的備自投和35kV王莊站的備自投配合實現區域備自投功能,譬如圖2-1中所示運行方式,若35kV奧劇線發生故障失電,35kV劇村站備自投跳本站321開關,35kV王莊站備自投合本站311開關。
保定部分工程基于5G通信既實現上下級備自投(110kV奧威站的站域備自投與35kV劇村站和35kV王莊站的區域備自投)動作時間的優化配合關系,又實現了35kV劇村站和35kV王莊站之間的區域備自投。
(3)二次設備在線監測
依托雄安地區高度發達的5G網絡,將配電網二次設備(保護裝置等)的全景信息通過5G網絡直接與調度端配電網二次設備在線監測系統主站進行數據交互,實現“主-端”信息直傳的新通信模式,如圖2-1所示。采取這種方案,既可避免傳統模式中經站端轉發數據導致的信息損耗、降低時延,又能實現二次設備信息的“即裝即用”。
在二次設備(保護裝置等)參數中增加“主-端”通信模式的IP、掩碼、網關、路由等設置,即可進行主站與二次設備之間正常的以太網通信。
二次設備全景在線監測信息包含:工作電壓、裝置溫度、保護測量、裝置參數、保護定值、裝置信息、運行時鐘、當前狀態、遙測、以及錄波等文件數據。二次設備與調度端主站采用電力系統廣泛使用的通信協議進行數據交互。從主站端可實時查看二次設備的運行狀態和設備工況,并可根據工作需求,實時調整二次設備的運行情況。
在主站端針對二次設備全景信息,可實現以下基本和高級的功能:
基本功能:
1)模型維護
2)前置通訊
3)保護信息過濾
4)事件記錄及告警
5)定值管理功能
6)可視化運行監視
7)故障錄波數據管理和分析
8)統計報表功能
9)運行環境監測高級功能:
1)保護遠方控制
2)智能故障分析
3)故障信息自動歸檔
4)Web發布
測試床的商業價值
當前雄安新區已進入大規模建設階段,舊電網、過渡電網、新電網“三網”交織,電網拆、改、建工程交叉紛雜,建設期的電網結構弱化、施工外破停電風險與高供電可靠性形成了新的矛盾,迫切需要通過技術創新來緩解這一突出外在形勢。未來雄安電網在管理模式上將以專業化、集約化、平臺化運作為核心,以數字化運維、智能化管控為突破,依據電力系統物理結構特性,實施多電壓等級扁平化、多專業集約化的“大二次”管理,先進的管理模式亟需電網裝備在技術上進行升級和拓展。由此可見,新技術、新模式的研究應用已經成為了支撐服務雄安電網建設發展的剛性需求。
雄安新區5G網絡的部署全覆蓋,為打造新業態下的配電網“三道防線”提供了多元技術融合應用的“試驗田”。國網河北電力以“基于5G的配電網繼電保護應用研究”為突破口,廣泛對接設備供應商以及5G網絡運營商等產研單位,深度分析繼電保護和5G通信技術的高度融合可行性,結合雄安電網過渡期間對繼電保護技術靈活多變的需求,加速配電網繼電保護無線化、數字化、智能化創新升級,為5G源荷差動和自愈技術的推廣應用打造雄安“樣板間”。
測試床的經濟效益
運營商的移動網絡具備覆蓋范圍廣、接入便捷靈活的特點,結合5G的切片和MEC技術,在網絡的無線、承載、核心為用戶提供了端到端、高可靠的專屬通道,實現與公眾業務安全可靠隔離。在滿足通信質量的同時,大幅度降低建網成本。
在雄安地區實現商用部署使用。基于5G通信環境,實現35kV奧王線、劇王線等4條線路兩端差動保護功能,35kV奧劇線等2條線路三端差動保護功能。蔣莊-臨河供電區基于5G通信技術,實現了110kV蔣莊站和臨河站站域備自投,110kV蔣莊站與35kV古州站、110kV臨河站與35kV鄚州站的區域備自投優化配合。奧威供電區基于5G通信技術,實現了110kV奧威站域備自投,110kV奧威站、35kV劇村站、35kV王莊站的區域備自投優化配合。
實際應用過程中。2021年5月,雄安過渡電網建設,35kV奧王線破口T接臨時移動變施工電源,免光纜敷設實現三端差動保護配置,停電時間較以往縮短8個小時,節約投資約40萬元。2021年9月,35kV蔣古線故障,35kV古州站備自投動作,在1S內恢復供電,增供電量2600千萬時,有效提升用戶用電體驗。光纜免敷設有效降低了施工難度,規避了通道運行環境和外力破壞風險,節約投資40%,效率提升70%以上。
測試床的社會價值
中國聯通已經在全國大規模布站建設,經過現網測試,證明了其成熟穩定可靠,目前已經實現全國大部分地市級城市的全覆蓋,為該項目的推廣發展提供了網絡基礎。示范工程的差動保護采用UDP/IP協議,數據采用IEC61850標準的SV和GOOSE格式封裝在UDP報文中傳輸。SV報文傳輸電流采樣值,其傳輸機制為固定高頻率傳輸。GOOSE報文傳輸開關量信號,其傳輸機制為數據有變化時短延時(t1=2ms)迅速重傳,正常時采用心跳延時(t0=1000ms)傳輸。上述兩種報文傳輸協議已經在傳統的繼電保護項目大量采用,
運行的可靠性經歷住了考驗。本次項目僅對底層承載方式根據5G特性進行小幅度改進,在項目的先進性、成熟度、推廣復雜度上取得了很好的平衡,有利于解決方案的大規模推廣。同時,該項目的實施,大幅提升了各級電網安全保障協同能力,供電恢復時間縮短至1s,項目的社會價值顯著。
雙方聯合完成國內首個SA架構電力示范工程5G環境部署,攜手研發完成5G差動保護及自愈系統,在雄安電網2個110千伏變電站供電區完成實用化調試部署。
測試床技術可行性
物理平臺
1.基于5G通信的備自投功能平臺
(1)110kV側備自投
110kV變電站的110kV側備自投邏輯同常規邏輯,特殊之處在于,當110kV側備自投動作時會產生暫停本站35kV側備自投動作的命令,避免35kV側備自投失配而越級動作。
(2)35kV側備自投
110kV變電站的35kV側備自投,在收到110kV側備自投發送的暫停命令的情況下,35kV側備自投邏輯暫時不動作,當暫停命令消失時,如果35kV側還是失電,說明110kV側備自投動作不成功,則加速35kV側備自投動作;如果35kV側不再失電,說明110kV側備自投動作成功,35kV側備自投無需動作。如果沒有收到110kV側備自投發送的暫停命令,說明110kV側不失電,故障點在110kV主變上,此時35kV側備自投可按常規邏輯動作。
(3)區域備自投功能
考慮到上下級備自投動作時間的優化配合,備自投每種方式的跳閘時間定值設置兩個:跳閘時間定值1和跳閘時間定值2。其中,跳閘時間定值1用于跟上級備自投動作時
間配合,跳閘時間定值2用于跟本級主供線路的保護跳閘+重合閘時間配合。
2.繼電保護信息系統
建設繼電保護及故障信息管理系統(簡稱保護信息管理系統)的目的在于提高調度系統信息化、智能化的總體水平,使二次裝置運行、管理的各個環節“可控、在控”,實現繼電保護專業管理現代化,從整體上提升電網調度運行管理水平。建成的繼電保護及故障信息管理系統應能在正常和電網故障時,采集、處理各種二次裝置信息,并充分利用這些信息,為繼電保護運行、管理服務,為實現繼電保護裝置狀態檢修提供前提條件,為分析、處理電網故障提供支持。繼電保護及故障信息管理系統,是一個繼電保護運行、管理的技術支持系統,同時又是一個電網故障時的信息支持、輔助分析和決策系統。在電網正常情況下,對二次設備的運行參數及工況進行實時在線采集和監視,及時發現裝置異常情況;在電網故障時,能快速采集現場二次設備的動作情況,對信息進行提煉、挖掘、智能分析,自動生成故障分析報告,并將裝置的實際動作情況和分析報告自動快速推送給電網管理人員,從而提高判斷故障、處理故障的準確率和速度,實現快速恢復電網,減少事故損失。
3.5G專網系統平臺
現有行業無線專網的實現方式主要基于窄帶物聯網、Wi-Fi網絡、專有頻段LTE局域網。其中,窄帶物聯網設備移動性受限,不方便實際應用;工業級Wi-Fi由于技術原理的限制,導致穩定性和安全性較差,無法滿足實際行業需求;LTE專有頻段終端模組在實際應用中需要定制開發,無規模化優勢,會導致成本非常高;此外,部分無線專網使用非3GPP標準,限制頗多、技術更新緩慢,跟不上行業應用的演進。5G專網具有大帶寬、廣連接、低時延、安全性高等諸多優勢。同時,5G專網具備適用部署區域化、網絡需求個性化、行業應用場景化等特點。所謂部署區域化,是指5G專網服務的部署范圍可根據區域設計,可面向封閉式的使用場景,如制造業園區、港口、礦山等;網絡需求個性化,是指對時延要求嚴苛、可靠性要求高、上行速率需求高、數據安全和隔離要求嚴格等,5G專網中的網絡切片、邊緣計算、NFV/SDN實現園區網絡靈活部署;行業應用場景化,是指5G網絡將為不同的行業場景就近部署算力并提供能力開放。5G專網可與現有IT網絡實現兼容互通,網絡能力、網絡技術也將不斷演進升級。最后,對于多數企業重要的一點是,5G公網與專網的融合部署可縮短建設周期,進而大大降低成本。
軟件平臺
1.保信子站
1)方案設計
保信子站用于多種繼電保護裝置、錄波器及其它裝置與調度主站、當地保護工程師站之間的通信轉接及規約轉換。它通過多種類型的標準通信接口來溝通保護、數據采集和故障錄波器等裝置與調度端或當地保護工程師站之間的信息聯系,并對保護信息、故障波形
加以保存,以供歷史查詢和故障分析之用。
保信子站的軟件結構如下圖所示。

圖4-2保信子站軟件結構
保信子站的子系統功能列表
序號 | 子系統 | 主要功能 |
1 | 實時庫子系統 | 負責保存由對下規約采集到的數據和對上規約下發的部分控制數據,所有通信裝置的所有動態數據都將保存在實時庫中。 |
2 | 歷史庫子系統 | 周期性地轉存實時庫的數據作為歷史數據,作為高級應用的數據來源。 |
3 | 對上規約子系統 | 負責與主站通訊,包括:與61850主站通訊,建立全站的61850模型;與103后臺通訊,建立全站的103模型;通過101、104、CDT、DNP等對上規約與主站進行通訊。響應主站的數據問答請求,并將主站控制命令下發到對下單元。 |
4 | 對下規約子系統 | 負責與站內裝置通訊,包括:對下連接61850 裝置;對下連接103裝置;連接以Modbus、 |
|
| 102等小規格通訊的裝置。采集數據轉存到實時數據庫,并轉發對下的控制命令。 |
5 | PMU子系統 | 負責采集并轉發站內的實時量測數據,采集周 期控制在10~100ms之間。 |
6 | 視頻轉發子系統 | 負責接收并轉發視頻采集終端上送的實時視頻數據,經過編碼、壓縮等處理后,轉發給主站端的視頻監控中心。 |
7 | GPS時鐘同步子系統 | 負責通過網絡、B碼、差分、串口等多種方式實現標準時間的接收解析同步,并負責向站內保護測控和智能設備進行標準時間的同步發布。 |
8 | 雙機冗余子系統 | 負責管理雙機冗余配置時的兩側主備關系處理。實現雙機熱備用,兩側數據同步,自動切換等功能。 |
9 | 開入開出子系統 | 負責采集裝置的開入狀態,并負責根據裝置的狀態信息設置開出量的值。 |
10 | 人機界面子系統 | 負責人機交互管理,實際通過指示燈、液晶顯示、鍵盤操作、外部組態調試工具來完成的運行狀態監視、通信報文監視、參數設置、工程配置、診斷分析等人機交互功能。 |
11 | 邏輯子系統 | 負責復合信號的編輯和解析、遙控閉鎖邏輯等 邏輯運算。 |
12 | 高級應用子系統 | 根據需求實現部分高級應用的功能,如VQC、小電流接地選線等 |
2.保信主站
1)體系結構
保護信息管理系統由統一應用支撐平臺和基于該平臺一體化設計開發的保護信息管理應用組成。系統采用了分布式、可擴展、可異構的體系架構,應用程序和數據庫可在各個計算機節點上進行靈活配置,而無需對應用程序進行修改。整個系統可以由安裝不同操作系統的計算機組成,系統功能可根據用戶需求方便地進行擴展,最大程度滿足用戶對系統靈活性和可伸縮性的要求。
用于各級調度和超高壓局繼電保護和故障錄波器運行管理,為及時準確處理電網事故提供信息支持、輔助分析與決策參考。
保護信息管理系統的體系架構如下圖所示。

圖:保護信息管理系統的體系架構
與AII技術的關系
與AII總體架構的關系
參考AII總體架構設計,本驗證示范平臺對照符合工業互聯網泛在的無線連接需求,采用5G新型網絡技術研究和部署來支撐工業互聯網發展。本驗證示范平臺對照滿足AII安全體系和AII數據體系目標框架。
AII安全
本驗證示范平臺將遵循工業互聯網產業聯盟提供的安全體系,將和AII安全組密切合作,邀請安全組成員參加驗證示范平臺項目評審。本驗證示范平臺的安全機制:
通過5G切片+MEC的形式打造高質量的5G網絡,切片實現5G傳輸管道的隔離,MEC實現數據本地化處理,無需上傳到上層核心網或者是Internet外網。5GSA網絡可以實現端到端QoS或切片技術,為基于5G的分布式能源監控系統提供一張時延和帶寬有保障的,與網絡用戶數據隔離的虛擬專有網絡,從無線基站、傳輸到核心網用戶面和控制面端到端共享網絡,通過切片技術,為用戶提供具有特定SLA保障的邏輯專網。
(1)切片安全
5G網絡切片是基于無線接入網、承載網與核心網基礎設施,以及網絡虛擬化技術構建的一個面向不同業務特征的邏輯網絡。運營商可以為不同行業應用在共享的網絡基礎設施上通過能力開放、智能調度、安全隔離等技術分別構建彼此隔離的5G網絡切片,提供差異化的網絡服務。
網絡切片技術有利于構建以運營商為中心的開放網絡生態,充分發揮網絡基礎設施的潛力,拓展新的收入來源。同時,對于垂直行業而言,網絡切片也有利于大大降低專網的建設和運營成本,并且可以借助網絡切片靈活的性能彈縮優勢,快速滿足動態變化的網絡需求。網絡切片技術的應用是電信網絡的一次重大變革,為電信網絡和行業應用的深度融合奠定了堅實基礎。區別于傳統物理專網的私有性與封閉性,5G網絡切片是建立在共享資源之上的虛擬化專用網絡,切片安全除了提供傳統移動網絡安全機制之外(例如接入認證、接入層和非接入層信令和數據的加密與完整性保護等),還需要提供網絡切片之間端到端安全隔離機制。
(2)MEC邊緣計算安全
在MEC安全策略方面,MEC能力實現數據本地化處理,保障數據安全性,其中的UPF網元下沉,也可降低網絡時延,支撐低時延高可靠業務。MEC邊緣云安全滿足等保2.0標準安全通用要求、云計算安全擴展要求,構建“一個中心、三重防護”的技術架構,保障MEC邊緣云通信網絡安全、區域邊界安全、計算環境安全。
MEC的安全防護繼承了電信云數據中心的安全防護手段,包括云化的基礎設施加固,以及虛擬化的網絡安全服務等。同時,針對MEC面臨的全新安全挑戰,還需要從多個方面進行針對性的加固。
物理安全:根據不同業務場景,MEC節點可部署在邊緣數據中心、無人值守的站點機房,甚至靠近用戶的現場。由于處于相對開放的環境中,MEC設備更易遭受物理性破壞,需要與場所的提供方一起,共同評估和保障基礎設施的物理安全,引入門禁、環境監控等安全措施;對于MEC設備,還需要加強自身防盜、防破壞方面的結構設計,對設備的I/O接口、調試接口進行控制。此外MEC節點還必須具備在嚴苛、惡劣物理環境下的持續工作能力。
平臺安全:針對部署在運營商控制較弱區域的MEC節點,需要引入安全加固措施,加強平臺管理安全、數據存儲和傳輸安全,在需要時引入可信計算等技術,從系統啟動到上層應用,逐級驗證,構建可信的MEC平臺。為保證更高的可用性,同質化的MEC之間可以建立起“MEC資源池”,相互之間提供異地災備能力,當遇到不可抗的外部事件時,可以快速切換到其他MEC,保證業務的連續性。
網絡安全:MEC連接了多重外部網絡,傳統的邊界防御、內外部認證、隔離與加密等防護技術,需要繼續在MEC中使用。從MEC平臺內部來看,MEC被劃為不同的功能域,如管理域、核心網域、基礎服務域(位置業務/CDN等)、第三方應用域等,彼此之間需要劃分到不同安全域,引入各種虛擬安全能力,實現隔離和訪問控制。同時需要部署入侵檢測技術、異常流量分析、反APT等系統,對惡意軟件、惡意攻擊等行為進行檢測,防止威脅橫向擴展。此外,基于邊緣分布式的特點,可以在多個MEC節點部署檢測點,相互協作實現對惡意攻擊的檢測。
詳細清單
驗證示范平臺中設計的組件:
現場級:
?IT網絡接入:智能網關/交換機/路由器;
?無線接入:5G基站、5G終端;
平臺層:繼電保護信息系統、MEC
自服務
平臺、5G專網服務平臺
風險模型
研究基于5G網絡切片的安全防護方案,構建專屬核心網配合專屬UPF、MEC的網絡安全管理拓撲,分析電氣量、開關量等信息泄露對保護判據的影響,對受攻擊程度進行分類,對應制定安全隔離措施。
安全聯系人
中國聯合網絡通信有限公司河北省分公司,王世如,18603210019
與已存在AII測試床的關系
AII現沒有5G網絡相關測試床,也沒有電力行業相關測試床。
測試床成果交付
(1)基于5G通信,實現了35kV線路差動保護功能,包括兩端差動保護和三端差動保護。
(2)基于5G通信,既實現了同一電壓等級的手拉手串供變電站之間的區域備自投功能,又實現了不同電壓等級的上下級變電站之間的上下級備自投優化配合關系。
(3)基于5G通信的保信系統,通過把保信子站配置到調度端,避免在每個變電站均配置保信子站,從而節約了保信子站裝置配置數量并減少了相關運維工作量。
(4)基于MEC建立一張5G電力專網,通過端到端MEC+Qos提供一張時延和帶寬有保障的、與公網用戶數據隔離且具有特定SLA保障的的邏輯專網,網絡切片、邊緣計算、
NFV/SDN實現園區網絡靈活部署,按網絡需求制定業務切片,保證上行速率、高可靠、低時延的同時,實現了數據不出園區的安全和隔離要求。
(5)基于5GSA基站的架構,完成5G信號連續覆蓋的前提下,利于減少建站投資并且降低網絡復雜度。由于NSA需借助4G無線空口(NSA無線錨點在4G),但現有的4G核心網架構和4G空口卻無法滿足5G對于時延和傳輸可靠性的要求。
其他信息
測試床使用者
測試床初期僅限于現有的合作伙伴使用,示范平臺成熟后向聯盟中企業及社會開放
測試床知識產權說明
中國聯合網絡通信有限公司河北省分公司、聯通雄安產業互聯網有限公司、國網河北電力有限公司對本測試床的建設、運營以及使用擁有產權。本測試床相關的專利、軟件著作權等在測試建設合作單位中根據情況協商確定。
部署,操作和訪問使用
驗證示范平臺部署在雄安新區。初期將開放給項目參與單位開展技術試驗,待成熟后向更多的合作伙伴開放。
測試床資金
預計約為850萬
測試床時間軸
2020年5月~6月,需求分析,各合作方溝通確認示范項目具體需求
2020年6月~9月,完成相關策略研究,相關樣機研制和系統搭建
2020年10月~12月,完成方案研究,結合新區示范應用
2021年1月~6月,完成智能運維方案研究,結合新示范區應用
2021年6月~12月,總結項目成果,形成國際領先、可推廣的應用